chatam a écrit : ça ne sert à rien de pouvoir chauffer à 30° vu que l'eau doit être à 60° mini pour tuer les bactéries legionella...
Ça fait 25 ans que la température de mon ballon ne dépasse pas 50°. Cela ne fait-il pas longtemps que je devrais être mort de la légionellose, d'autant que l'eau n'est pas chlorée ? La qualité bactériologique de l'eau a été plusieurs fois contrôlée (des scouts campaient sur notre terrain). Peut-être que le renouvèlements de l'eau est suffisamment rapide pour empêcher ces bactéries de se développer ?
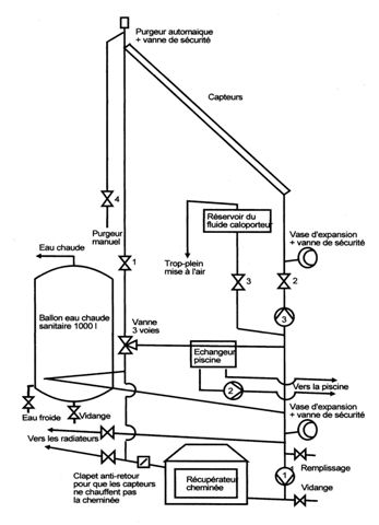
Voici un premier jet de mon installation (sous Dia)
Bien entendu, en fonctionnement, les vannes des capteurs sont toujours ouvertes.
Les vannes de sécurité et les vases d'expansion ne servent que si les capteurs sont sous pression en été (meilleur rendement). La vanne du purgeur manuel et celle du réservoir de fluide caloporteur sont alors fermées. Elles sont ouvertes en mode "vidange automatique".
Le circulateur à côté de la cheminée est facultatif, ce circuit fonctionnant en thermosiphon. Pour des raisons de sécurité, aucune vanne n'isole le récupérateur de la cheminé. Le clapet anti-retour évite que les capteurs ne chauffent la cheminée. Il faut un modèle bien adapté et bien installé pour ne pas empêcher le thermosiphon. Les radiateurs (rarement utilisés) sont branchés sur le même circuit que l'ECS. Il aurait été plus logique de les brancher sur celui de la piscine, mais cela aurait été trop compliqué vue la configuration des lieux (la salle des machine commence à ressembler à un sous-marin...)
T'avais raison, Christophe, Dia est un petit logiciel précis et pratique, bien dans la logique Ubuntu. Manque la fonction "retournement" et la possibilité de déplacer l'ensemble du schéma quand tous les objets sont groupés (faut faire un copié-collé sur un autre fichier). Mais je n'ai pas encore tout exploré ni tout compris. Dommage que le mode d'emploi ne soit pas en Français.




